Receiving antenna's for PA6Z made by PA9M
 

A receiving antenna for the low bands.

For our contest group PA6Z we needed some good receiving antennas for the low bands (160m, 80m and 40m). A lot of info can be found on internet, and especially in the must read "low band dxing" by ON4UN. There are also some discussion groups that can help. After having enough info, we decided to build the so called K9AY loop. This antenna is easy to set up, it has a small footprint (10x10 m) and it provides four directions for receiving.

The following items about the K9AY loop will be discussed in this article:
 

  • K9AY loop
  • How does it work?
  • Let's built it.
    • -loop dimensions
    • -materials used
    • -relay box
    • -control box
  • Second Harmonic Optimized Low Pass Filter by W3NQN
  • Pre amplifier by W7IUV
  • Results
  • Conclusions

 

IMG_052404

The K9AY loop on its first test: PACC February 2005.

     1 K9AY loop
  
1.1 How does it work?

The original idea comes from Floyd Koontz, WA2WVL: the EWE antenna. It has four wires, one for each direction. Gary Breed, K9AY was fascinated by this idea and worked it out using his computer. After much experiments he designed a terminated loop (see his article in QST September ????). The loop is diamond shaped with the top supported by a mast and the bottom connected to a grounding rod. A 9 :1 impedance transformer for matching connects from one end of the loop to the RX. The other and is connected to a terminating resistor. When using two of these loops it has two receive directions. When the feed point and terminations side can be reversed it has four receive directions. The predicted optimum F/B ratio is 40 dB, while the antenna gain is -26 dBi. Does this sound good? Then let's start building it!

     1.2 Let's build it!

The antenna is quite easy to construct. Below are the dimensions of the loop:

building02

These are the dimensions of one loop. We use two of these loops, supported at one point in a fibre glass mast.

The materials we're using:

      • Loops are from drilled copper wire with insulation. Two lengths of 25.93 meter (85 foot)
      • Tie wraps as insulators for side and top support
      • A Walter Spieth mast, this is a 10 meter telescoping fibreglass mast
      • Ground rod that can be put inside the mast
      • Four tent pegs for the side support
      • Nylon rope for side supporting

The relay box:
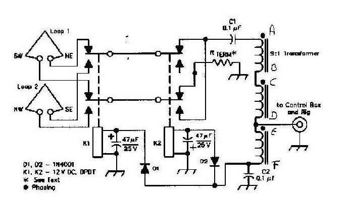
The drawing below shows the electrical diagram of the relay box. In our case it's made of PCB material. The dimensions are 18 x 12 x 6 cm. The PCB material is easy to solder and the box can be made any size you like. All external connections were made on the bottom side to avoid water from creeping in. We use 12V relays for K1 and K2. All components came from the junk box. The 9:1 transformer is a FT50-75 core with 5 trifilair turns wound on it. The terminating resistor (R-term) value should be between 390 ohms and 560 ohms, depending on the band you are using and local ground conductivity. For 160m it is 560 ohm and for 80m 390 ohm. I also included one in between of 470 ohm. The resistors can be selected using a small switch, so the antenna is easy to use on various bands and ground conditions. I took 2W carbon resistors but smaller types will also do fine. Relay power is supplied via the coaxial feed line.

k9ay1

Schematic diagram of the relay box

IMG_0377
IMG_0376

The outside of the relay box (bottom view).

Inside view of the relay box. All components are soldered on the top cover of the PCB box.

IMG_0526 IMG_0525

The relay box on the Spieth mast (connections on the bottom side)

The control box.

Below you see the schematic diagram of the control box that is located in the shack.

I used a transformer that has 12, 14 and 16 Volts secondary. I choose the 12 Volt and that is enough for driving the relays. Between shack and antenna is 100m of RG58 coax cable. The RF choke and 0.1 uF capacitor keep the RF and control voltage separated at the shack end. As you can see there are four positions: NE no voltage, SE +12V, SW -12V and NW 12V AC. The control box is also made of PCB, dimensions are 18 x 12 x 8.5 cm. Before first use give it a test at your shack with the coax you're using. Check if the relays are actually working!

k9ay2

Schematic diagram and pictures of the control box

IMG_1032
IMG_1031
IMG_0375

The relay box, control box and loops

  2.     Second-Harmonic Optimized Low-Pass Filters

When you are running a contest in multi-multi category good filtering is a necessity. First you need adequate harmonic filtering on the output of the transceivers (see the article on band filters). But also in the receiving path filters are usually necessary, because we only want to receive the weak DX station and not our contest mates on the other bands.

A lot of reading was done about RX filtering. A well known expert on this topic is Ed Wetherhold W3NQN (see the article in QST February 1999). I have build several filters designed by him and they work fabulous. The filter I choose has a second harmonic attenuation of over 60 dB (factor 1.000.000). It was also decided to build a pre amplifier for the K9AY antennas. Again, all components were available in the junk box. The housing was made of my famous PCB method, dimensions are 13 x 12 x 5 cm.

Below is the schematic diagram and some tables and pictures
.

bandpass02
tabel
IMG_1030 IMG_1029

     3. Pre amplifier by W7IUV

When you're using this antenna you sometimes want some more gain. The gain of the antenna itself is only -26 Dbi! Most TRX have a pre-amp, but I decided to build an external one and combine it with the filter (see picture below). On the internet several pre amp designs can be found. Most of them are using FETs. On these low frequencies these high impedance FETs are not ideal because of lightning, static noise and static build up. So it was decided to use a simple bipolar transistor, which is much more robust. See the schematic below. The 2N3866 is a CATV transistor that's used in several HAM radio applications. I used the 2N3866 with a heat sink. The construction is not looking too nice, but that's no problem on these frequencies (see picture). The gain is about 20 dB, compensating a large part of the -26 dBi antenna gain. There is a relay at the input and the output to select or bypass the amplifier. There is a modification for increasing the 3th order intercept point (IP3). This can be handy on a multi TRX contest location. Just put a 22 ohm resistor parallel at the existing 22 ohm resistor in the emitter lead. With this modification the transistor dissipates more power and really needs a heat sink! The pre amp is usable from 100 kHz up to 30 MHz. Below is the schematic diagram.

preamp1

     4. Results

The first time we used the loop antenna was in the CQWW CW contest in 2004. Setting up the antenna was very easy. I made it a one man show. First the 100m of RG58 was rolled out. At the far end the antenna was set up. Because of the rain the ground was like a swamp, so the grounding rod was easily put into the ground. The loops were connected at one meter from the top of the Spieth mast. The relay box was installed at 0.5m above the ground. Next the loops were connected to the relay box. You have to be careful here to connect the proper directions of the loops to the relay box. Then spread out the antenna using the nylon rope and tent pegs. When you're expecting bad weather, some additional support for the mast might be needed. Total set up time is about 40 minutes.

Next set up the control box and filter with pre-amplifier at the shack end. We first listened on 80m at about 1400 hours UTC. A few DL stations could be heard and also some QRN noise. We tried the different directions of the antenna and the results were pretty good: up 3 to 4 S units difference with the German stations. But more important, the QRN "station" fully disappeared. During the contest weekend the antenna could be fully tested in a real contest environment. The W stations were perfect on 160m and disappeared when reversing the RX direction. At our contest station we also use a dipole and a toploaded ¼ lambda vertical for 160m. As an experiment the antennas were compared against the K9AY loops. The main difference was the noise level, and because the signal level on the loops is not much less than on the other antennas, the signal to noise ratio (=readability) is much better on the RX loops. Good thing because that's exactly what they were build for!

Conclusions

We had a lot of fun building and working with the K9AY loop antennas. They have good performance compared to there price, ease of use and small footprint. Also they are easy to set up in the field. Most people can even use this antenna for "backyard contesting" on topband!

In the next contest (CQWW SSB 2005) we will test this antenna against to beverages. Let's see how good it really is...  

73,

Marcel PA9
M

IMG_0624